NEWS INFORMATION
行業新聞News classification
Contact us
廣東科潤環保科技有限公司
聯系人:賴先生
手機:13412909028
固話:0769-86172387
郵箱:krhb888@163.com
地址:東莞市茶山鎮增盧路85號1號樓101室
湖南分公司地址:湖南省長沙市晚報大道長城萬悅匯1501-1502
客服微信號

公眾號
目錄:行業新聞發布時間:2021-04-23 09:09:27點擊率:
涂料、油墨及膠粘劑制造業中產生的揮發性有機廢氣處理,也就是這些廢氣處理如何從源頭消減,過程控制,末端治理,排放限值,監測監控和臺賬記錄等各個環節的嚴格把控和有效的跟蹤,下面就針對每個環節做詳細的說明。
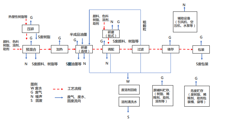
1. 源頭削減:鼓勵企業生產水性、輻射固化、粉末、高固體分、無溶劑等低 VOCs 含量涂料。鼓勵企業生產水性、輻射固化、植物基等低 VOCs 含量油墨。 ·鼓勵企業生產水基、熱熔、無溶劑、輻射固化、改性、生物降解等低 VOCs 含量膠粘劑。另外,請參考涂料、油墨及膠粘劑制造業生產工藝與有機廢氣污染物排放環節示意圖如下:
2. 過程控制 :
(1)儲存 ·有機溶劑、清洗劑等含 VOCs 原輔材料在非即用狀態時應加蓋密封, 并存放于安全、合規場所。企業確保貯存涂料、油墨、膠粘劑等的容器材質結實、耐用,無破損、無泄漏,封閉良好。除水性涂料、油墨原輔料可選擇塑料材質容器外,如無特殊需求宜選擇鐵質的容器。廢涂料、廢油墨、廢清洗劑、廢活性炭等危險廢物應分類放置于貼有標識的容器內,密封,存放于安全、合規場所。
(2)轉移和輸送 ·液態 VOCs 物料應采用密閉管道輸送。采用非管道輸送方式轉移液態 VOCs 物料時,應采用密閉容器、罐車。
(3)儲罐 ·宜采用內浮頂罐進行溶劑貯存。內浮頂罐的浮頂與罐壁之間應采用浸液式密封、機械式鞋形密封等高效密封方式;外浮頂罐的浮頂與罐壁之間應采用雙重密封,且一次密封應采用浸液式密封、機械式鞋形密封等高效密封方式。若使用固定頂罐則排放的廢氣應收集處理。
(4)投料 ·企業應優先使用桶泵等密閉方式投料。人工投料時應采取局部氣體收集,將廢氣輸送至末端處理系統。重點地區采用高位槽(罐)進料時置換的廢氣排至 VOCs 廢氣收集處理系統或氣相平衡系統。
(5)研磨 ·企業宜推廣使用密閉式臥式研磨機,使用籃式研磨機、三輥式研磨機時宜在密閉空間生產,將廢氣收集至污染物控制設施。
(6)移動缸 ·鼓勵企業用固定缸替代移動缸。移動缸操作時應采取局部氣體收集,將廢氣排至VOCs 廢氣處理系統。移動缸存放物料時應加蓋密閉。·移動缸攪拌時宜有微負壓或在有微負壓的密閉空間進行生產,將廢氣收集至污染物控制設施。
(7)產品包裝 ·包裝環節宜推廣自動或半自動包裝技術,替代手動包裝。包裝環節產生的廢氣應排至 VOCs 廢氣收集處理系統。
(8)清洗 ·移動缸及設備零件清洗吹掃時,應采用密閉系統或在密閉空間內操 作,廢氣排至 VOCs 廢氣收集處理系統;無法密閉的,采取局部氣體收集措施,廢氣排至 VOCs 廢氣收集處理系統。重點地區的清洗環節應滿足移動缸及設備零件清洗吹掃時,應采用密閉系統或在密閉空間內操作,廢氣排至 VOCs廢氣收集處理系統。
(9)真空系統 ·真空系統應采用干式真空泵,真空排氣應排至 VOCs 廢氣處理系統。使用液環(水環)真空泵、水(水蒸氣)噴射真空泵的,工作介質的循環槽(罐)應密閉,真空排氣、循環槽(罐)排氣應排至 VOCs 廢氣處理系統。 (10)實驗室 ·重點地區實驗室若使用含 VOCs 的化學品或 VOCs 物料進行實驗, 應使用通風櫥(柜)或進行局部氣體收集,廢氣應排至 VOCs 廢氣收集處理系統。一般地區可參照重點地區要求。
(11)設備組件 ·載有氣態 VOCs 物料、液態 VOCs 物料的設備與管線組件的密封點 ≥2000 個的企業,需建立企業密封點檔案和泄漏檢測與修復計劃。·泵、壓縮機、閥門、開口閥或開口管線,氣體 / 蒸氣泄壓設備、取 樣連接系統每 6 個月檢測一次;法蘭及其他連接件、其他密封設備每 12 個月檢測一次。·企業宜建立密封點泄漏檢測與修復(LDAR)信息平臺。
(12)廢水和循環水系統 ·廢水應采用密閉管道輸送,接入口和排出口應采取與環境空氣隔離 的措施;采用溝渠輸送的,若敞開液面上方 100 mm 處 VOCs 檢測濃度大于 200 μmol/mol(重點地區大于 100 μmol/mol)應加蓋密閉,接入口和排出口應采取與環境空氣隔離的措施。 ·含 VOCs 廢水儲存和處理設施敞開液面上方 100 mm 處 VOCs 檢測 濃度大于 200 μmol/mol(重點地區大于 100 μmol/mol)的應采用浮動頂蓋, 或采用固定頂蓋,收集廢氣至 VOCs 廢氣處理系統。
(13)非正常工況 ·制定開停工、檢維修、生產異常等非正常工況的操作規程和污染控制措施。 ·載有 VOCs 物料的設備及其管道在開停工(車)、檢維修和清洗時, 應在退料階段將殘存物料退凈,并用密閉容器盛裝,退料過程廢氣應排至 VOCs 廢氣處理系統;清洗及吹掃過程排氣應排至 VOCs 廢氣收集處理系統。
做好檢維修記錄,并及時向社會公開非正常工況相關環境信息,接受社會監督。·非計劃性操作應嚴格控制污染,杜絕事故性排放,事后及時評估并向生態環境主管部門報告。·事故工況開展事后評估并及時向生態環境主管部門報告。
廣東科潤環保科技有限公司
聯系人:賴先生
手機:13412909028
固話:0769-86172387
郵箱:krhb888@163.com
地址:東莞市茶山鎮增盧路85號1號樓101室(湖南分公司地址:長沙市晚報大道長城萬悅匯1501-1502)
粵公網安備 44190002005089號

掃一掃,關注我們

掃一掃,關注手機站